
|
| tyrewarmer |
|
||
|
could someone plase post a diagram of the all the ford ED Radio wiring diagrans including the colour of the car wires to wire it up because i oneday would like to put a cd stacker in with a cassette deck with cd controls in the car at the front and i need to know all the car radio wire colours and what they do and where they go to
|
||
| Top | |
||
| cooki_monsta |
|
|||
|
theres a tech doco for this i believe. but if not heres the wires (most of them) anyway
yellow - Battery 12V (constant) yellow/black - Ignition 12v (present when car on) Black - Ground orange - Left front positive orange/black - left front negative grey - Right front positive grey/black - right front negative the other two pairs are blue and white, but i cant remember for the life of me which pair is left and right (they are the rears)
_________________ Mods: sprint kit, steeda short shift, svo lip, El handles, El Air intake, au xr wheels, lukey cat back, jbl focal and pioneer sterio <--- Sold |
|||
| Top | |
|||
| tyrewarmer |
|
||
|
thankyou when you find the rest please let me know wont you
|
||
| Top | |
||
| Willy |
|
||
|
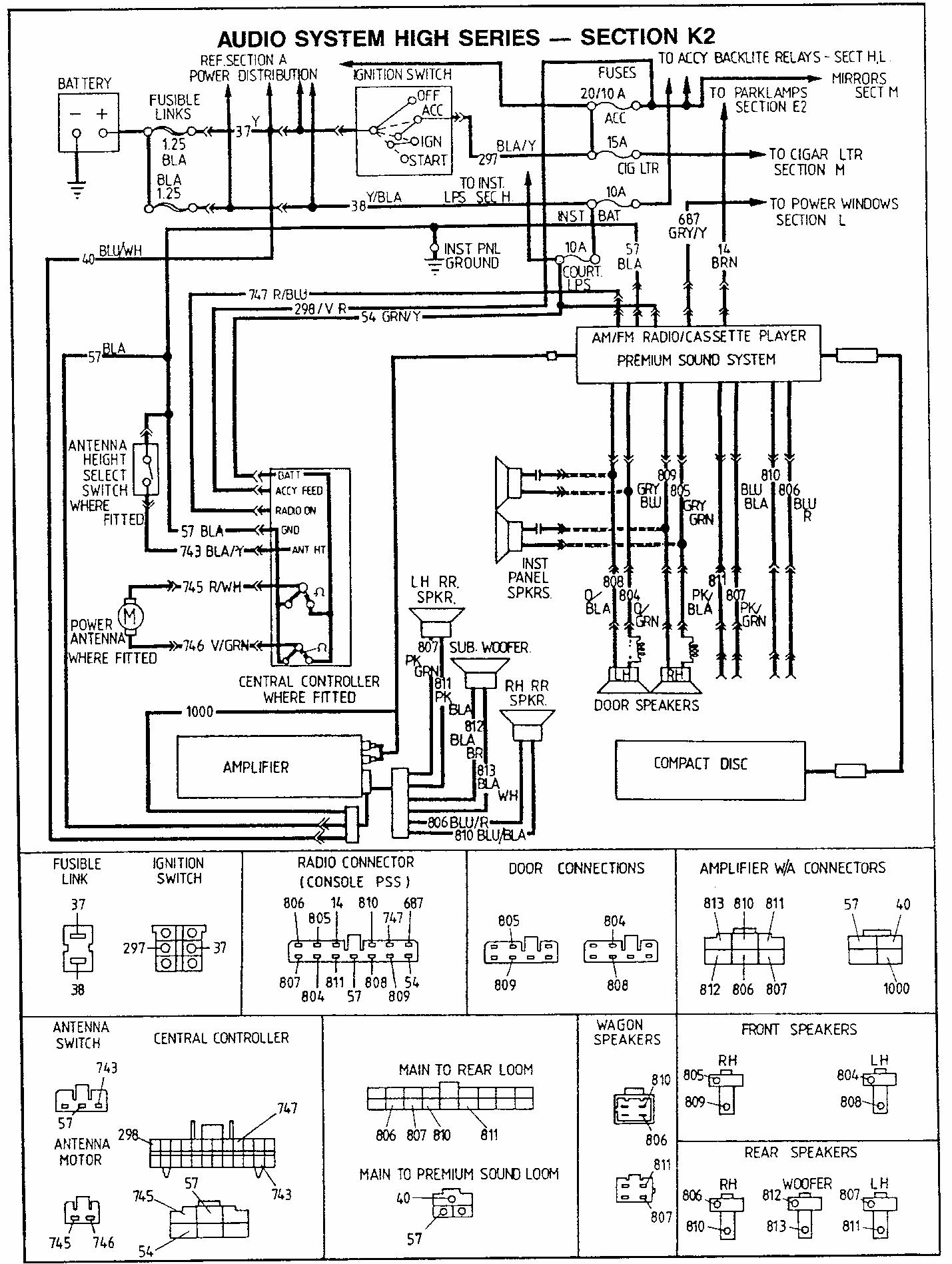
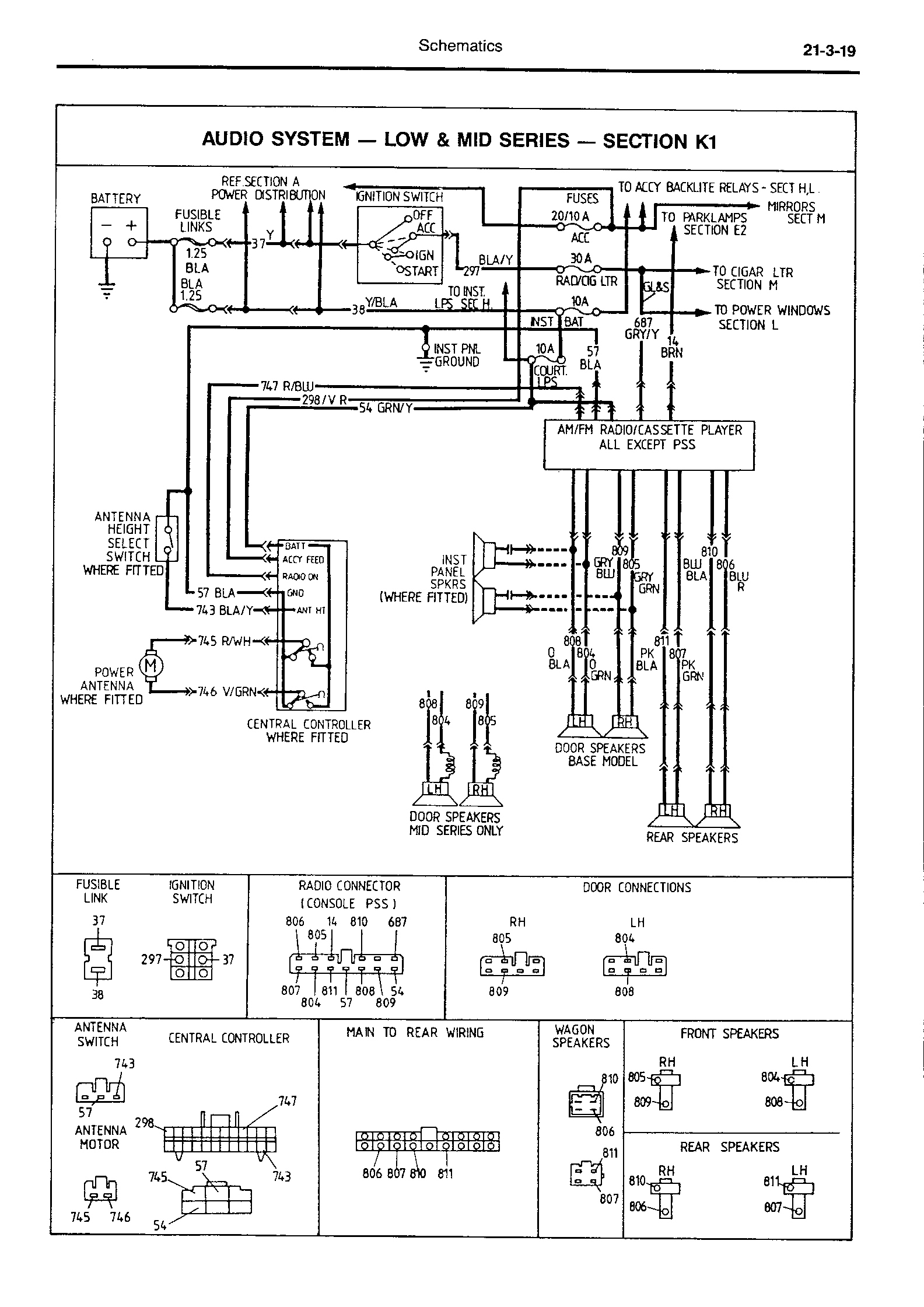
hey,
My workshop manual is in pieces at the moment...so might be a good time to take some scans. Will get it done as soon as I can. Will
_________________ 1994 Black Pearl ED Fairmont V8 |
||
| Top | |
||
| Willy |
|
||
|
|||
| Top | |
||
| Willy |
|
||
|
|||
| Top | |
||
| Interceptor |
|
||
|
http://www.fordmods.com/forums/documents.php?doc=15
_________________ Banned |
||
| Top | |
||
| Willy |
|
||
|
Hey,
I posted both the Low & Mid Series along with the High Series to show you what you've got and where you'll need to go... I've got the (factory) High series wiring all figured out - except from where exactly the factory tapped the power off (physically) for the amplifier. I think it was off one of the fusible links - can't remember which one right now. Will
_________________ 1994 Black Pearl ED Fairmont V8 |
||
| Top | |
||
| Happy |
|
|||
|
/moved to Audio
Good work on the scans Will
_________________ Owning 1 of 67612 EF GLi Sedans made
|
|||
| Top | |
|||
| Willy |
|
||
|
Hi All,
Power for the Premium sound amplifier comes off one of the 30 Amp circuit breakers (if I remember correctly) to a three pin connector that is well hidden behind the fuse box. Easily found. Three pin connector with two thick wires - one yellow (positive) and one black (ground). factory harness just slips right in. Will
_________________ 1994 Black Pearl ED Fairmont V8 |
||
| Top | |
||
| Who is online |
|---|
Users browsing this forum: No registered users and 0 guests |