
|
| alfy12 |
|
|||
|
Quote: on standby the main yellow power wire (pin1) picks up 12v untill you turn the ignition on and then drops to bout 2-3v i can't see that being normal. i've checked both relays (fuel & ecu)and both function as required out of the Yeh, I initially thought the same as you Tickxr but then I found this line above in the original post. Pin 1 doesn't go thru any relays. It is the keep alive memory and requires 12v at all times.
_________________ NF Fairlane: Non Factory Dual Fuel - New coolant tank, New fuel injectors, New fuel pump, New earth cable, ECU capacitors replaced, New O2 sensor, leads and plugs, New Radiator/Condensor cleaned. 483,000kms. AU I6 Powered. Struts, Shockies, Tie rods and ball joints replaced. |
|||
| Top | |
|||
| low_ryda |
|
|||
|
yes indeed which is why i'm lead to believe the problems close to the battery i'm just not checking the right thing or the right way.
at a glance i would say that the midgey earth i'm talking bout is real small. not a big conductor at all, but it looks factory, the loom has been fully changed over (had a donor) coz when i did the mpfi conversion i had the elusive dodgey pink wire from the dizzy which not all have so cause headaches. i was thinking that perhaps a grommet wasn't replaced properly and chaffed a wire but they are all fine. electrics just get real confusing for me, end up chasing my tail when i'm diagnosing problems. even though i'm a welder and manipulate electrons all day long i can't get my head around how they come to be lol if that made any sense........ i'm sure it's a fusible link,or somewhere theabouts, is there a possibility that the link could be faulty but still pass voltage and look fine, butbreak down under load ? i've resoldered every sketchy join i can find to elliminate dry joints. i'm going to bite the bullet tommorow and go have a look at some wrecked ones and find a more reliable convenient setup.
_________________ Not to get technical, but according to chemistry alcohol is a solution. |
|||
| Top | |
|||
| alfy12 |
|
|||
|
Make sure your battery is fully charged. If you suspect that thin wire, just put you positive probe on the engine (clean metal) and your negative probe on the chassis (clean metal). Set your multimeter to DC volts (20V range)and turn on the ignition and headlights. Take a voltage reading. If the reading is more than 300mV, that wire is stuffed. If it was the culprit I would suspect it would be 8-9volts.
Yes, those fusible links can look ok and fail under load. It can be hard to see the corrosion under the crimped lugs because they are hidden from view by insulation or plastic covers. I have repaired both an EBII and an NA Fairlane and both had signs of corrosion.
_________________ NF Fairlane: Non Factory Dual Fuel - New coolant tank, New fuel injectors, New fuel pump, New earth cable, ECU capacitors replaced, New O2 sensor, leads and plugs, New Radiator/Condensor cleaned. 483,000kms. AU I6 Powered. Struts, Shockies, Tie rods and ball joints replaced. |
|||
| Top | |
|||
| madeaspack |
|
||
|
how were the fusible link terminals?is it on gas?sometimes gas installers bolt the cylinder in on top of the fuel pump wire in the boot,then it wears through,shorts and it wont go.
could the ignition switch be a fault?poor contacts causing the power loss with key on?
_________________ 97 el xr6,5 speed short shifter,sequential scoop,no arial,freshly resprayed,low on 17's,3 inch zorst,stainless hi flo cat,snort stage 3 stainless manifold,garrett t04e,front mount cooler,wolf 3d ecu,seimens 760cc injectors,walbro fuel pump |
||
| Top | |
||
| low_ryda |
|
|||
|
seperate ignition switch and starter button works fine. dte alarm goes off and charge light comes on when ignition turns on, just no ecu reds and therefore no fuel pump, or spark or injectors for that matter, i've bridged out the fuel pump and it still won't start.
had a pretty dud weekend, missed the wreckers by minutes, (Watched him drive down the road) and can't buy fuslble link (nichrome?) wire in a 'main town'. d**k smith should just put a myer sign out the front and be done with it. and jaycar should start opening more franchises. also teaming down rain doesn't help. every weekend is costing me money though... and putting more n more k's on my bf
_________________ Not to get technical, but according to chemistry alcohol is a solution. |
|||
| Top | |
|||
| alfy12 |
|
|||||
|
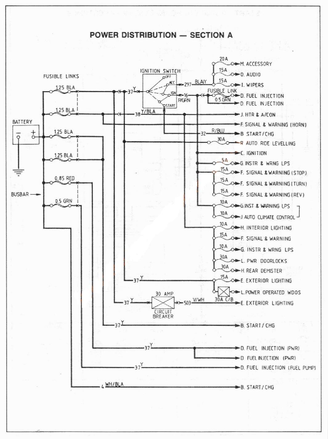
Well if your getting power to the starter circuit and it's cranking, then your battery is good and your chassis earth is good. So I guess we are back to the fusible links and wiring. I've included the full diagram this time. Can you identify a red fusible link wire (has a red fibreglass insulation over it) coming from the positive battery terminal busbar? Do you still have the triangle shaped busbar on your positive terminal that was originally fitted to the EA-EB cars? (has 3 small studs and nuts that the positive wires connect to).
I suspect this red link is the culprit. It is the wire that supplies the ECU with 12 volts. See how you go. Looking at the wiring diagram, the red link supplies permanent power to pin 1 but also switched power via the power relay to pin 57. Somewhere in this line must be the culprit.
_________________ NF Fairlane: Non Factory Dual Fuel - New coolant tank, New fuel injectors, New fuel pump, New earth cable, ECU capacitors replaced, New O2 sensor, leads and plugs, New Radiator/Condensor cleaned. 483,000kms. AU I6 Powered. Struts, Shockies, Tie rods and ball joints replaced. |
|||||
| Top | |
|||||
| low_ryda |
|
|||
|
now thats handy, thanks alfy good diagram. it's hard to find relavant useful information like that. so i'm asuming the diameter of the wire is linear to it's capacity ? is the 1.25, .5 & .85 diameter or guage ?
theres really nothing original left of the car but the body shell, in regards to terminals it has the block type with holes n grub screws, cleaned this many times. i'm considering rewiring with 12v circuit breakers. any forseeable problems here ? reasons why they don't already ? i got this information from the jaycar website... Specifications: - Maximum voltage 250VAC or 50VDC - Will hold 100% of rated current indefinitely at 25°C - Will trip within one hour at 125% of load at 25°C - Will trip within 4 seconds at 150% of rated load - Mounting hole diameter 12mm - Size 35(H) x 30(D) x 14(W)mm what i want to know is what sort of variance you get at different temperatures.seem like a viable option though.
_________________ Not to get technical, but according to chemistry alcohol is a solution. |
|||
| Top | |
|||
| alfy12 |
|
|||
|
Yes the diameter of the fusible wire will determine at what current it will melt and go open circuit. A thicker gauge wire will require more current before it melts. I don't see any problems with fitting circuit breakers but check to see if they are for internal or external use. Engine bay can get wet occasionally.
I wouldn't fit cct breakers myself only because I think they're too expensive. A good modern fusible link block from any modern car will do nicely. A wrecker would only charge maybe $20 for the block with all the links (just junk to a wrecker). Then it's just a matter of making sure each link is an appropriate size for each circuit. At the end of the day, you should do what ever you feel is correct for you. Here is a link (no pun intended)to a good fusible link document: http://www.autoshop101.com/forms/hweb1.pdf The colours of the older EA links are still relevant today.
_________________ NF Fairlane: Non Factory Dual Fuel - New coolant tank, New fuel injectors, New fuel pump, New earth cable, ECU capacitors replaced, New O2 sensor, leads and plugs, New Radiator/Condensor cleaned. 483,000kms. AU I6 Powered. Struts, Shockies, Tie rods and ball joints replaced. |
|||
| Top | |
|||
| low_ryda |
|
|||
|
more great information, cheers alfy i owe you a beer or 3
i've decided to hardwire them with similar guage wire for diagnostic purposes then go from there, i'm turned off the breaker idea not only by the cost, but there has to be a reason for them not being in mass production cars today. then again someone has to keep the fuse industry going.... i'll just get a later model setup and some brand new fusible link wire i think either way,might even start from there yet, see how the time vs weather goes. still considering going late model enough to utilise the blade type links or even just rig up my own setup.
_________________ Not to get technical, but according to chemistry alcohol is a solution. |
|||
| Top | |
|||
| alfy12 |
|
|||||
|
Just visit the wrecker and buy a fusible link block with at least 6 slots in it. Make sure it will mount firmly (even if you have to cut it down) and nothing will short out to the chassis. Whilst your there search other cars and find 4 black block fusible links , 1 red and 1 green if they're not already in the block you've chosen.
I've included an EF diagram showing the 7 fusible links (possible 6 with no abs) and the ratings. As you can see some links need to be changed. I would also take the connecting wiring with the block so you have something to solder too. Should have everything you need at the wrecker except for some heatshrink. Make sure the block and wires are free from corrosion (close to the battery). Also check to see which fusible links bolt in and which ones push in. Some of the higher rates links have a small bolt at each end for a good mechanical connection. You will have to determine which block has the best system to suit the EA. The EF/EL may have too many push in type with not enough current handling ability. Don't get me wrong, the EF one could fit easily but you may have to wire up individual circuits so they match the EF links. I could work this out for you if you go down that path.
_________________ NF Fairlane: Non Factory Dual Fuel - New coolant tank, New fuel injectors, New fuel pump, New earth cable, ECU capacitors replaced, New O2 sensor, leads and plugs, New Radiator/Condensor cleaned. 483,000kms. AU I6 Powered. Struts, Shockies, Tie rods and ball joints replaced. |
|||||
| Top | |
|||||
| low_ryda |
|
|||
|
after all that it was the tfi...
still have to sort out my links though, probably going to go the self resetting breaker route.
_________________ Not to get technical, but according to chemistry alcohol is a solution. |
|||
| Top | |
|||
| Who is online |
|---|
Users browsing this forum: No registered users and 9 guests |