
|
| 94fairmontghia |
|
||
|
Hi, I just brought myself a ef fairmont the other day I knew the brake booster and alternator where fried but when I started her up and let her run I found the thermos wernt working so I decided to do the checks needed I have power to the yellow wires so figured that ill just hardwire them but I'm at a loss on where to start with that can anyone help???
|
||
| Top | |
||
| fullyforded |
|
|||
|
So all you want to do is wire the motor directly to the battery (power supply) to see if it works?
_________________ Au series 1 ute. T5 manual, 2.5" redback zorst, Xtreme HD clutch |
|||
| Top | |
|||
| 94fairmontghia |
|
||
|
Nah made sure they work by running the thermos straight to the battery all good I just need the colour wire to groundthem out or a wiring diagram suitable for a toggle switch I've never done it before
|
||
| Top | |
||
| fullyforded |
|
|||
|
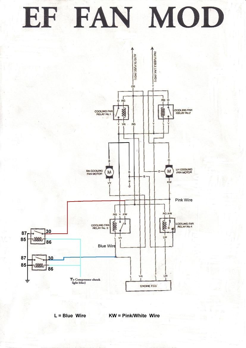
Attachment: Attachment: I just straight copied these from another forum, it took me 30 seconds to find em. If you can't find them on here just google it. E.G: Ford ef thermo fan wiring diagram.
_________________ Au series 1 ute. T5 manual, 2.5" redback zorst, Xtreme HD clutch |
|||
| Top | |
|||
| 94fairmontghia |
|
||
|
Cheers , I ended up just running em to a toggle switch all good now will use the diagrams to find the problem on the weekend thanks again
|
||
| Top | |
||
| Who is online |
|---|
Users browsing this forum: No registered users and 0 guests |