
| 
 | 
| snap0964 | 
 | |||
| 
 | 
							
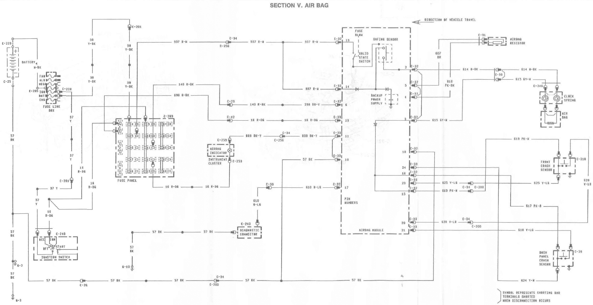
							Airbag doco: documents.php?d=3 Airbag light on/diagnostics: forums/viewtopic.php?t=21981 forums/viewtopic.php?t=23061 forums/viewtopic.php?t=38233 forums/viewtopic.php?t=47606 forums/viewtopic.php?t=41781 forums/viewtopic.php?t=43501 forums/viewtopic.php?t=54345 forums/viewtopic.php?t=56815 forums/viewtopic.php?t=55065 post1118595.html#p1118595 Reusing components/replacing airbag module: forums/post742402.html Airbag blanking resistor: forums/viewtopic.php?t=22144 Airbag set off inadvertedly forums/viewtopic.php?t=67226 Fuses to check: REV LPS, AUTO TX, AIRBAG. Codes less than 52 need to be repaired before they'll reset. Generally, late EL's need to go to ford to be reset - although if the reset pin is present, try resetting the system yourself first. XH's fitted with drivers Airbag use exactly the same system as EF/EL If there are any inaccuracies, or you have other info not covered here, please post. 
 _________________ 96 XH Longreach 'S': LPG, Alarm, 3.23:1 LSD, Cruise, Trip Comp, ABS, Power Windows, Mid Series Dome Lt, Climate Ctrl Last edited by snap0964 on Fri Apr 09, 2010 12:15 am, edited 5 times in total. | |||
| Top |  | |||
| TwistedEL | 
 | |||
| 
 | 
							
							Good work, sticky the bugger!						
						
						
												 | |||
| Top |  | |||
| Mr Ed | 
 | |||
| 
 | 
							
							hey so can anybody tell me why my airbag went off while i was driving!! it is showing code 32, which the mechanic said means it had been deployed.. so he pluged a simulator into it so it thought it had a airbag in it and he said it didnt show any codes so he doesnt know why it went off.. can anyone help??						
						
						
								
							 
 _________________ KF 4x4 turbo tx3...with very few stock parts! | |||
| Top |  | |||
| fiend | 
 | |||
| 
 | 
							
							... ..						
						
						
														 Last edited by fiend on Fri Jun 29, 2012 6:33 pm, edited 2 times in total. | |||
| Top |  | |||
| fiend | 
 | |||
| 
 | {USERNAME} wrote: hey so can anybody tell me why my airbag went off while i was driving!! it is showing code 32, which the mechanic said means it had been deployed.. so he pluged a simulator into it so it thought it had a airbag in it and he said it didnt show any codes so he doesnt know why it went off.. can anyone help?? Dude - Bad luck - that woulda frightened the bejeezus outa me! I have pulled the airbag out and put back in to a few wheels now - but my latest one is now returning a 72... Intermittent or Repaired Airbag Circuit High Resistance, or Open Circuit error. I have pulled it out and checked that it is earthing itself to the wheel via the 10mm bolt screws and attempted to see if anything else needed to be earthed - doesn't appear so. I have pulled it out and put it back three times and keep getting this error. This airbag was in the car without a problem until this time... Any ideas what contacts or things to clean? Will just try spraying contact cleaner around the whole bloody lot and refitting again, but would prefer to know what actually is going on! And all the contact cleaner in the world might not help!!! Does the airbag module need to be earth to wheel anywhere or am I barking up the wrong column? | |||
| Top |  | |||
| Custom EF | 
 | ||
| 
 | 
							
							Hi everyone
 First I have read the relevant docs concerning the Airbag system, which has just left me more confused.....   So here's one for you : I bought an EF in October at a "trusted car Dealership" which somehow failed to inform myself of any faults, anyway. Ignition on, irregular, intermittent flashing of warning lamp while car is at idle, once the car is underway the lamp stays lit continuously. Ignition off, nothing however if I've been using the CD player, then I get a single group of 5 beeps. I always turn the CD Player off before cutting the ignition, but the CD Player?? then tries to retract the busted Electric Ariel this is the only time I here the 5 beeps. It's no biggy, I'm just curious, I'm not even bothered by the continuously lit lamp while I'm driving, it just would have been nice to know that I was protected during a high speed impact. cheers rant mode off. 
 _________________ This thread is useless without pics!
 | ||
| Top |  | ||
| gtaggart | 
 | ||
| 
 Age: 41 Posts: 15 Joined: 15th Jun 2009 Ride: Ford EL GLi Wagon 1997 Location: Wilberforce | {USERNAME} wrote: Hi everyone First I have read the relevant docs concerning the Airbag system, which has just left me more confused.....   So here's one for you : I bought an EF in October at a "trusted car Dealership" which somehow failed to inform myself of any faults, anyway. Ignition on, irregular, intermittent flashing of warning lamp while car is at idle, once the car is underway the lamp stays lit continuously. Ignition off, nothing however if I've been using the CD player, then I get a single group of 5 beeps. I always turn the CD Player off before cutting the ignition, but the CD Player?? then tries to retract the busted Electric Ariel this is the only time I here the 5 beeps. It's no biggy, I'm just curious, I'm not even bothered by the continuously lit lamp while I'm driving, it just would have been nice to know that I was protected during a high speed impact. cheers rant mode off. are you saying the 5 beeps only happen when you turn the CD player off? If so its a normal thing (if its an aftermarket CD player) as its just telling you that you havent removed the anti theft face | ||
| Top |  | ||
| gasdea | 
 | |||
| 
 | 
							
							what is 52, my phone is being gay.						
						
						
								
							 
 _________________ CHECK THIS s**t: LAWLZ | |||
| Top |  | |||
| fiend | 
 | |||
| 
 | ||||
| Top |  | |||
| snap0964 | 
 | |||
| 
 | 
							
							Well done - finally a constructive post to this thread.						
						
						
								
							 
 _________________ 96 XH Longreach 'S': LPG, Alarm, 3.23:1 LSD, Cruise, Trip Comp, ABS, Power Windows, Mid Series Dome Lt, Climate Ctrl | |||
| Top |  | |||
| snap0964 | 
 | |||
| 
 | 
							
							Doco already has it, but here it is again: {USERNAME} wrote: it actually does tell you.... it flashes a code.... 12 = low battery voltage 13 = air bag circuit shorted to ground 14 = crash sensor shorted to ground 22 = safing sensor output circuit shorted to battery voltage 23 = memory clear circuit failure 24 = system disarm failure 32 = driver airbag circuit high resistance or open circuit 33 = pass air bag or resistor (where no pab fitted) high resistance or open circuit 34 = driver airbag circuit low resistance or shorted 35 = pab or resistor (where no pab fitted) circuit low resistance or shorted 41 = dash crash sensor circuit open 42 = front crash sensor circuit open 44 = dash crash sensor not mounted to vehicle properly 45 = front crash sensor not mounted to vehicle properly 52 = intermittent or repaired low battery voltage 53 = intermittent or repaires air bag circuit shorted to ground or crash sensor resister to ground 54 = intermittent or repaired crash sensor circuit shorted to ground 
 _________________ 96 XH Longreach 'S': LPG, Alarm, 3.23:1 LSD, Cruise, Trip Comp, ABS, Power Windows, Mid Series Dome Lt, Climate Ctrl | |||
| Top |  | |||
| Nathanhrv | 
 | ||
| 
 | 
							
							hey guys sorry to hijack the thread but i have an airbag issue myself. it flashes code 52 which i no is intermittent or repaired low battery voltage, but i have no idea what this actually means lol or how to fix it. Any help much appreciated thanks guys						
						
						
												 | ||
| Top |  | ||
| colgreenwood | 
 | ||
| 
 | 
							
							I am interested in getting an answer to the SRS code 12 Low Battery Voltage. Is it talking about the 12V car battery or the backup battery in the SRS unit? I have had an issue with a crook battery which is now rectified. Tried to clear the code today but it doesnt clear. Car battery voltage is ok. Any advice would be appreciated. Thanks						
						
						
												 | ||
| Top |  | ||
| Who is online | 
|---|
| Users browsing this forum: No registered users and 19 guests |