
|
| data_mine |
|
|||
|
Why pay that much when you can have a fire hazard of soldered wiring and hand writen PIC code yourself.
_________________ 1998 DL LTD in Sparkling Burgundy, daily, 302W, stereo, slow |
|||
| Top | |
|||
| snap0964 |
|
|||
|
{USERNAME} wrote: Found some info saying the there's a data line going from the cruise unit to the ECU, and it carries a PWM signal, that indicates what mode the cruise module is on, OFF/CRUISING/SET (ie. on)with a 33%/50%/66% duty cycle.Don't know what wire it is yet. It's most likely terminal 3 on the cruise module (white wire), comes from terminal 3 ECU, and Inst cluster RH connector pin 5 (white wire again) - Inst cluster RH connector pin 4 is the input from the speed sensor (white wire).
So that's speed sensor-->cluster pin4-->cluster pin5-->ECU pin3 & cruise pin3. Just double check my info . . . .
_________________ 96 XH Longreach 'S': LPG, Alarm, 3.23:1 LSD, Cruise, Trip Comp, ABS, Power Windows, Mid Series Dome Lt, Climate Ctrl |
|||
| Top | |
|||
| data_mine |
|
|||
|
Will do, gotta find my Gregories. Been MIA for weeks now.
_________________ 1998 DL LTD in Sparkling Burgundy, daily, 302W, stereo, slow |
|||
| Top | |
|||
| sto118 |
|
|||
|
I used the rev limiter/gear shift indicator kit from jaycar. It has three outputs. No.1 LED 3150rpm No.2 Bruzzer 5000rpm No.3 6000rpm Feeds an earth on the the oil pressure gauge via a latching relay causing no oil pressure (so if anyone redlines the car I will now and they will think they have done an engine) I mounted my LED above the 6 on the tacko, also hooked up a dimmer to the LED for night driving.
_________________ 1995 EF WAGON: Green in colour, four wheels and one spare, a motor that runs and the best of all a steering wheel. |
|||
| Top | |
|||
| Mr Man |
|
|||
|
{USERNAME} wrote: I used the rev limiter/gear shift indicator kit from jaycar. It has three outputs. No.1 LED 3150rpm No.2 Bruzzer 5000rpm No.3 6000rpm Feeds an earth on the the oil pressure gauge via a latching relay causing no oil pressure (so if anyone redlines the car I will now and they will think they have done an engine) I mounted my LED above the 6 on the tacko, also hooked up a dimmer to the LED for night driving.
sounds interesting... is the kit hard to build/install??
_________________ 300+rwkw HeadsexTuned XR6 Turbo Ute *NOW SOLD |
|||
| Top | |
|||
| NFGhia |
|
|||||
|
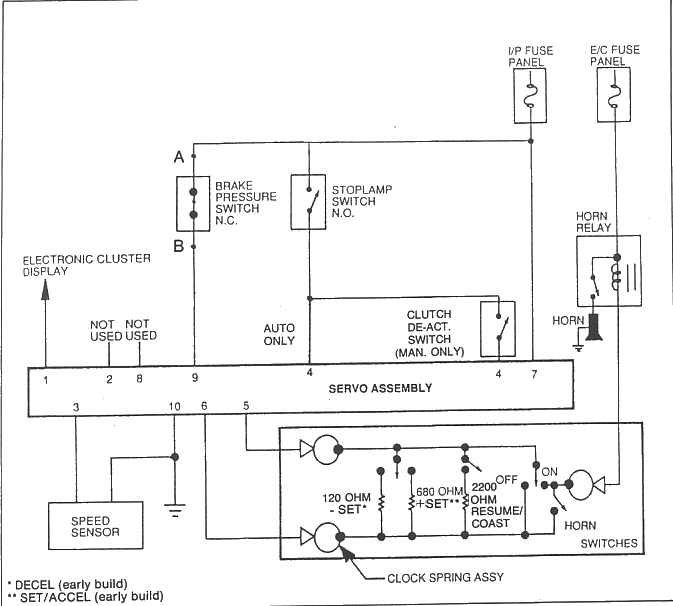
{USERNAME} wrote: {USERNAME} wrote: Found some info saying the there's a data line going from the cruise unit to the ECU, and it carries a PWM signal, that indicates what mode the cruise module is on, OFF/CRUISING/SET (ie. on)with a 33%/50%/66% duty cycle.Don't know what wire it is yet. It's most likely terminal 3 on the cruise module (white wire), comes from terminal 3 ECU, and Inst cluster RH connector pin 5 (white wire again) - Inst cluster RH connector pin 4 is the input from the speed sensor (white wire).So that's speed sensor-->cluster pin4-->cluster pin5-->ECU pin3 & cruise pin3. Just double check my info . . . . Well the data I've got in the Ford Man says Pin1 - Elec Cluster Indicator Pin2 - N/C Pin3 - Vehicle Speed Sig Pin4 - Stoplamp Switch Feed Pin5 - Command Signal Pin6 - Command Return Pin7 - Ign Sw Feed Pin8 - N/C Pin9 - Deactivator Switch Pin10 - Gnd The Command Signal Is what reads the switches on the steer wheel and as you can see its varying resistance that the Cruise module's micro reads to determine what's happening. You can see on the schematic below.. [/list]
_________________ The TORQUE Monster project begins!
|
|||||
| Top | |
|||||
| sto118 |
|
|||
|
[quote
sounds interesting... is the kit hard to build/install??[/quote] The kit it self is not that hard to build, the hardest part was setting up the turn on outputs (holding the car at 6000rpm while tring to turn it in). The outputs are all 12v so for the LED a resistor is needed, and a second resistor is needed to dim the LED when the car lights are on via a relay. The buzzer and latching relay both use the 12v.
_________________ 1995 EF WAGON: Green in colour, four wheels and one spare, a motor that runs and the best of all a steering wheel. |
|||
| Top | |
|||
| Blu Falc |
|
|||
|
found this, all you wold have to do is run longer wires for the leds
http://www.ecliptech.com.au/main_win.html Obviously designed for motorbikes but it cold still be used |
|||
| Top | |
|||
| DjeMz |
|
||
|
pft, s**t
seriously cant u guys just 'listen to the engine'? like mine is auto, but still when i manual shift (or drive manual cars) i know when im approchin the redline and shift accordingly. noobs! |
||
| Top | |
||
| Ryan0001 |
|
|||
|
{USERNAME} wrote: pft, s**t
seriously cant u guys just 'listen to the engine'? like mine is auto, but still when i manual shift (or drive manual cars) i know when im approchin the redline and shift accordingly. noobs! quiet you. |
|||
| Top | |
|||
| 66 coupe |
|
||
|
Im with dj`emz, know how to drive your car...
Also the whole point of a shift light is to provide a way to tell you you need to change gears soon... How do you expect to see a needle change colour during the day? stockstandard's idea is a bit more reasonable, as you can see the shift light at all times the rest, rice material i think.... |
||
| Top | |
||
| Davehimself |
|
|||
|
to that ricer above and all those that think it's a waste of time, why do we change the colour of our dash's and change the foot pedals and the gear stick why do we do anything?
it's aesthecticly pleasing, your not going to really notice the needle changing if your racing but when ya have ur mates in the car they will notice it. Good on ya guys keep it goin as i too would love to implement this mod.
_________________
|
|||
| Top | |
|||
| Who is online |
|---|
Users browsing this forum: No registered users and 16 guests |